При попытке печати и копии принтер выдает ошибку "Ошибка принтера". Отнес принтер в Рома - сервис. Выяснилось, что требуется замена мат. платы. Сумму назвали около 1100 грн. От ремонта отказался.
Потом купил МФУ TX659, разницу с предыдущим не увидел. Взял мат. плату с нерабочего МФУ и поставил на тот, который купил. О чудо! Все работает. Как показывает логика материнская плата оказывается рабочей! Сделал второй ход. Беру плату с рабочего МФУ и ставлю на не рабочий. И как же я удивился! Ошибка оставлось та же. Т.е. обе платы рабочие. А поломка где-то в другом месте.
Прилагаю видео при каких обстоятельствах вылетает ошибка.
http://www.youtube.c...h?v=ImOsbD3Wzdk
Страница 1 из 1
Решено
TX650 - "Ошибка принтера"
как я решил эту проблему сам
| Сообщение #2 Отправлено 28 января 2013 - 14:01
я б подключил его к антипамперсу или AJ pr узнал бы код ошибки и погуглил для начала
или хотя б сюда скажи
или хотя б сюда скажи
| Сообщение #3 Отправлено 28 января 2013 - 15:33
Да, Жома, дело говорит, только вот это следует делать если хоть что то понимаете в этих программах. А если же нет, то для начала научитесь и вперед.
Хочешь жить, умей вертеться
| Сообщение #4 Отправлено 28 января 2013 - 16:42
уже хорошо...значит обе "мамы" рабочие.
Самый идеальный и надёжный принтер...фломастеры.
| Сообщение #5 Отправлено 29 января 2013 - 09:32
Уже перепробывал несколько программ. Не видят они ошибки для моего МФУ.
Может кто поможет реальной ссылкой?
Может кто поможет реальной ссылкой?
| Сообщение #6 Отправлено 29 января 2013 - 09:53
несколько программ
какие программы? Надеюсь Вы понимаете, что используя какие то программы для выявления ошибки, Вы делаете все это на свой страх и риск. Если ничего не получается или же с такими программами раньше не работали, советую нести людям, которые шарят в этой области.
Хочешь жить, умей вертеться
| Сообщение #7 Отправлено 29 января 2013 - 21:08
советую нести людям, которые шарят в этой области.
В первом посте я это уже осветил. Сервисный центр, который наибольший в городе захотел менять мат. плату за 1100 грн, это при том, что она рабочая!!!
Сегодня выявил еще один момент: переключатель с диска на бумагу был напрочь залит чернилами (странно как они туда попали, но факт). Выявил еще один датчик на этом же шлейфе. Завтра буду разбирать дальше. Думаю, что причина в разлитых чернилах.
| Сообщение #9 Отправлено 02 февраля 2013 - 10:59
Проблему решил!
МФУ полностью разобрал. Пощупал. Нашел все сенсоры. И свершилось чудо!
Все оказалось проще простого: залиты чернилами два сенсора
1. Опущен лоток для диска или нет
2. Вставлен ли лоток для дисков.

Промыл. Собрал. Подключил. Опять ошибка. Якобы вставлен лоток для печати дисков. Затем другая "Ошибка принтера". Отключил сенсор. Все хорошо, печатает. Померял сопротивление, оказалось плохо мыл 6,8 кОм. Сенсор это путает.
Вывод: нужно хорошо промыть и все.
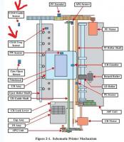
Благодарю все за помощь, особенно помог сервисный мануал. Ну и другие мысли участников форума. Спасибо всем!
МФУ полностью разобрал. Пощупал. Нашел все сенсоры. И свершилось чудо!
Все оказалось проще простого: залиты чернилами два сенсора
1. Опущен лоток для диска или нет
2. Вставлен ли лоток для дисков.
Промыл. Собрал. Подключил. Опять ошибка. Якобы вставлен лоток для печати дисков. Затем другая "Ошибка принтера". Отключил сенсор. Все хорошо, печатает. Померял сопротивление, оказалось плохо мыл 6,8 кОм. Сенсор это путает.
Вывод: нужно хорошо промыть и все.
Благодарю все за помощь, особенно помог сервисный мануал. Ну и другие мысли участников форума. Спасибо всем!
| Сообщение #10 Отправлено 12 февраля 2013 - 15:06
И как финальный аккорд.
Вернул деньги за диагностику в сервисном центре! Уговаривать долго не пришлось.
Привел факты и немного припугнул. :)
Вернул деньги за диагностику в сервисном центре! Уговаривать долго не пришлось.
Привел факты и немного припугнул. :)
Поделиться темой:
Страница 1 из 1


Помощь
Оффлайн
Инфо (5)













